При описании β-распада возникли некоторые трудности в объяснении происходящих при этом процессов.
Изначально предполагалось, что вслед за распадом энергия β-частиц произвольно рассеивается на атомах радиоактивного вещества, тогда последнее само себя разогревало бы. Точные опыты не подтверждают этого.
Существует еще одна несогласованность. Известно, что спин электрона равен (1/2)h. Поэтому при β-распаде спин нового ядра должен отличаться от спина начального ядра на (1/2)h. Опыты же показывали, что при β распаде спин ядра не меняется.
Трудности в объяснении β-распада были устранены гипотезой швейцарского физика В. Паули в 1931.
По этой гипотезе при β-распаде одновременно с β-частицей излучается еще одна очень легкая незаряженная частица, которую назвали нейтрино. Масса этой частицы составляет около 0,0005 массы электрона, ее спин - (1/2)h.
Обнаружение нейтрино. Опыты Дж. Аллена
Обнаружить в опытах нейтрино и подтвердить гипотезу Паули тоже было нелегко. Отсутствие заряда и малая масса частицы вызывают слабое взаимодействие ее с веществом. Например, ее ионизационная способность в воздухе характеризуется одним актом на 500 км пути.
В опытах американского физика Дж. Аллена радиоактивный препарат 74 наносили на платиновую полоску (рис. 1).

Рис. 1
Так как работа выхода электронов из платины значительно выше энергии ионизации атомов лития, последний отрывался вследствие отдачи от платиновой полоски в виде ионов, которые, ускоряясь между полоской А и сеткой В при электрическом напряжении 100 – 200 В, попадали в пространство ВС между сетками. На сетку С подавали разный тормозной потенциал, с помощью которого можно было определить энергию отдачи ионов. Те ионы, пролетали сквозь сетку С, попадали на катод D и регистрировались электронным умножителем.
Так было установлено, что максимальная энергия ионов отдачи равна расчетному значению 45 эВ. Те ионы, которые имели меньшую энергию, теряли часть энергии на работу отрыва ионов лития от платиновой полоски.
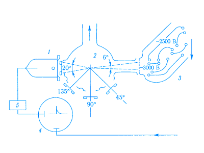
Опыты Шервина
В опытах Шервина радиоактивные вещества фосфор и иттрий наносили на подложку в виде очень тонкого (близкого к одноатомного) слоя, β-частицы, вылетали из источника 2 (рис. 2), регистрировал счетчик Гейгера-Мюллера 1. При этом импульсы разрядного тока на счетчике приводили в действие генератор пилообразного напряжения 5 и на экране осциллографа 4 образовывалась горизонтальная прямолинейная светящаяся развертка.

Рис. 2
Ионы отдачи, вырывались из источника, регистрировал электронный умножитель 3. Импульсы напряжения от него подавались на вторую пару отклоняющих пластин катодного осциллографа.
Поскольку скорость ионов отдачи мала по сравнению со скоростью β-частиц, сигнал от электронного умножителя опаздывал и появлялся на определенном удалении от начала горизонтальной развертки на экране осциллографа (по этому смещением можно было непосредственно определять скорость ионов отдачи).
Счетчик Гейгера-Мюллера можно размещать в четырех положениях (180 °, 135 °, 90 °, 45 °), что соответствует четырем углам между направлениями вылета β-частиц и ионов отдачи.
Если бы при β-распаде вылетала только одна частица-электрон, по закону сохранения импульса направления полета β-частицы и иона отдачи были бы противоположными. Умножитель на восприятии ионов давал бы сигналы только в положении счетчика под углом 180 °.
Опыты же показали, что сигналы о поступлении ионов в умножителя подавались на осциллограф при любых положениях счетчика β-частиц. Это свидетельствовало о том, что наряду с β-частицами вылетает еще одна частица - нейтрино (рис. 3).

Рис. 3
Нейтрино было обнаружено также в 1956 году в опытах американских физиков Ф. Райнеса и К. Коуэна.
Вы можете заказать написание статьи по физике для публикации на Студворк!

Комментарии